回路電阻測試儀的結構特征與工作原理
了解電力試驗設備的結構和原理能幫助我們更好了解一款產品,下面合眾電氣專家介紹,回路電阻測試儀的結構特征與工作原理。
1、結構
本機集開關電源大電流發生器、數字電流表,微歐計于一體,操作方便,讀數直觀,還可作為一個直流大電流源單獨使用(短時間)。
2、工作原理
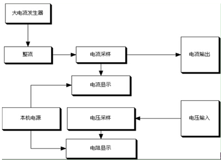
■本儀器采用新型大電流開關電源,功耗低、效率高、發熱小,輸出電流穩定。
■市電經開關電源輸出,電流經采樣電路顯示出來,測試電阻經表頭采樣電路顯示。
3、原理框圖
1、結構
本機集開關電源大電流發生器、數字電流表,微歐計于一體,操作方便,讀數直觀,還可作為一個直流大電流源單獨使用(短時間)。
2、工作原理
■本儀器采用新型大電流開關電源,功耗低、效率高、發熱小,輸出電流穩定。
■市電經開關電源輸出,電流經采樣電路顯示出來,測試電阻經表頭采樣電路顯示。
3、原理框圖

- 上一篇: 微機繼電保護測試儀的測接點動作
- 下一篇: 回路電阻測試儀的概述